The GSH provides effortless bottom loading in petroleum-distribution terminals through the use of a unique operational capability known as the Velvet Touch.
The ability of 360-degree rotation in the horizontal plane allows the GSH to easily move from a parked to a loading position, and to service vehicles on either side of the loading bay. Additionally, the vertical-plane swivel allows users to position the coupler at different heights within the API envelope.
The New StandardLine
StandardLine Loading Arms by OPW Engineered Systems raise the bar in quality and performance for the industry. Get OPW's best-in-class loading systems in pre-engineered sizes, materials and feed orientations with delivery in 20 days or less. All StandardLine Loading Arms feature:
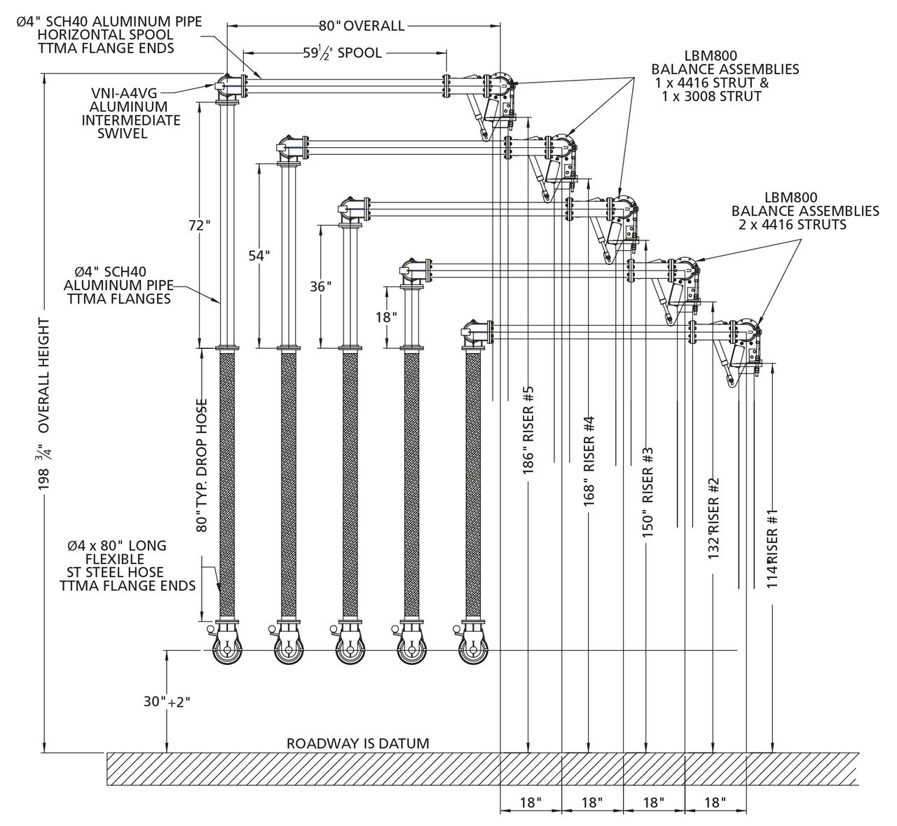
StandardLine Terminal Configuration*
*Required to accommodate StandardLine Offering. Other options available upon request.
**Left-hand configuration shown. Right-hand configuration would be mirror image with riser elevations going up from left to right. Contact OPW for layout assistance.
***Provides 72" Reach, StandardLine also available with 60" reach. Other lengths available upon request.
Technical Features
| Materials | Carbon Steel/Aluminum |
|---|---|
| Seals | Low-Temp Flurocarbon |
| Working Pressure | 80 PSI (5.5 Bar) |
| Test Pressure | 120 PSI (8.2 Bar) |
| Operating Temperature | -20ºF to 140ºF (-29ºC to 60ºC) |
| Up/Down Angular Movement | -15º to 15º (from horizontal) |
| Typical Horizontal Spacing | 18" (457 mm) |
| Typical Vertical Spacing | 18" (457 mm) |
| Typical Reach (Radius) | 60" to 90" (1,524 mm to 2,286 mm) |
| Nominal Diameter | 4" |
| Typical Flow Rates (Velocities < 15 ft/sec (7.5 m/sec)) | 300-600 GPM (2000-3000 LPM) |
| Weight | ~275 lbs* |
*Estimated weight for entire Loading Arm (72" Reach). Weight can vary depending on selected options.
Materials of Construction
| Inlet Flange | 4" 150 ANSI ASTM A105 |
|---|---|
| Inlet Swivel | Investment Cast 4130 Steel |
| Primary Arm Piping | Sch 40 Aluminum ASTM B241 |
| Apex Swivel (p/n 3640FT-0402) | Aluminum (Heat Treated) |
| Drop Hoses | (L19080) Braided Stainless Steel, TTMA Ends (L19081) Rackmaster Composite, TTMA Ends |
| Coupler Swivel (p/n VNI-A4VG) | Aluminum(Heat Treated) |
| Isolation Valve (LBV450VGL) | Cast Aluminum/Flurocarbon |
| Spacer Spool (p/nVSS4) | Cast Aluminum AA601 |
| API Coupler (p/n 1004D3, Lynx852VG) | Aluminum/Flurocarbon, Low-Temp Flurocarbon |
Additional Information
| Weld Procedure | Per the ASME Boiler & Pressure Vessel Code Section IX |
|---|---|
| Radiograph/X-Ray | Per OPW Standard, 5% random/factory lot |
| Testing | All assembled Loading Arms shall be tested to 1.5X the rated design pressure. |
| Surface Treatments | All Carbon Steel components to be protected with a 2-part paint process. Aluminum components to be unpainted. |
| Lubricant | OPW 880 High-Performance Synthetic Lubricant |
| Gasketing | KlingerSil C5400 |
| Warranty | Standard warranty of three years after date of invoice shall apply. LYNX API Coupler warranty to be three years after shipment from factory. 790 Counterbalance warranty to be five years after shipment from factory. |
| Freight | All shipments are F.O.B. Factory Lebanon, OH. Full freight is allowed on surface transportation within continental United States and Canada. |
| Factory Assembly, Testing & Boxing (ATB) | If this option is selected, Loading Arm would be fully assembled, tested and shipped in protective wooden crate. Note: It may be necessary to ship Loading Arm in sections to accommodate crating, shipping and rigging. Arm will be shipped as fully assembled as possible. |
Recommended Spare Parts List**
| Part # | Description | Where Used | Qty/Arm |
|---|---|---|---|
| 3000RK-0402 | 3000 Series Swivel Seal Kit, 4" Flurocarbon | All Swivels (Counterbalance, Apex, Coupler Swivels) | 4 |
| 1004D3SRK-0402 | Coupler Seal Repair Kit, 4" Flurocarbon | 1004D3-0402 (API Coupler) | 1 |
| API850VGSK | Coupler Seal Repair Kit, 4" Flurocarbon | Lynx852VG (API Coupler) | 1 |
**Other seal kits/materials available upon request.
1. Fill in the corresponding code for your selections.
2. Add accessories by filling in the appropriate corresponding number for each option.
Downloads
StandardLine Terminal Configuration*
*Required to accommodate StandardLine Offering. Other options available upon request.
**Left-hand configuration shown. Right-hand configuration would be mirror image with riser elevations going up from left to right. Contact OPW for layout assistance.
***Provides 72" Reach, StandardLine also available with 60" reach. Other lengths available upon request.
Technical Features
| Materials | Carbon Steel/Aluminum |
|---|---|
| Seals | Low-Temp Flurocarbon |
| Working Pressure | 80 PSI (5.5 Bar) |
| Test Pressure | 120 PSI (8.2 Bar) |
| Operating Temperature | -20ºF to 140ºF (-29ºC to 60ºC) |
| Up/Down Angular Movement | -15º to 15º (from horizontal) |
| Typical Horizontal Spacing | 18" (457 mm) |
| Typical Vertical Spacing | 18" (457 mm) |
| Typical Reach (Radius) | 60" to 90" (1,524 mm to 2,286 mm) |
| Nominal Diameter | 4" |
| Typical Flow Rates (Velocities < 15 ft/sec (7.5 m/sec)) | 300-600 GPM (2000-3000 LPM) |
| Weight | ~275 lbs* |
*Estimated weight for entire Loading Arm (72" Reach). Weight can vary depending on selected options.
Materials of Construction
| Inlet Flange | 4" 150 ANSI ASTM A105 |
|---|---|
| Inlet Swivel | Investment Cast 4130 Steel |
| Primary Arm Piping | Sch 40 Aluminum ASTM B241 |
| Apex Swivel (p/n 3640FT-0402) | Aluminum (Heat Treated) |
| Drop Hoses | (L19080) Braided Stainless Steel, TTMA Ends (L19081) Rackmaster Composite, TTMA Ends |
| Coupler Swivel (p/n VNI-A4VG) | Aluminum(Heat Treated) |
| Isolation Valve (LBV450VGL) | Cast Aluminum/Flurocarbon |
| Spacer Spool (p/nVSS4) | Cast Aluminum AA601 |
| API Coupler (p/n 1004D3, Lynx852VG) | Aluminum/Flurocarbon, Low-Temp Flurocarbon |
Additional Information
| Weld Procedure | Per the ASME Boiler & Pressure Vessel Code Section IX |
|---|---|
| Radiograph/X-Ray | Per OPW Standard, 5% random/factory lot |
| Testing | All assembled Loading Arms shall be tested to 1.5X the rated design pressure. |
| Surface Treatments | All Carbon Steel components to be protected with a 2-part paint process. Aluminum components to be unpainted. |
| Lubricant | OPW 880 High-Performance Synthetic Lubricant |
| Gasketing | KlingerSil C5400 |
| Warranty | Standard warranty of three years after date of invoice shall apply. LYNX API Coupler warranty to be three years after shipment from factory. 790 Counterbalance warranty to be five years after shipment from factory. |
| Freight | All shipments are F.O.B. Factory Lebanon, OH. Full freight is allowed on surface transportation within continental United States and Canada. |
| Factory Assembly, Testing & Boxing (ATB) | If this option is selected, Loading Arm would be fully assembled, tested and shipped in protective wooden crate. Note: It may be necessary to ship Loading Arm in sections to accommodate crating, shipping and rigging. Arm will be shipped as fully assembled as possible. |
Recommended Spare Parts List**
| Part # | Description | Where Used | Qty/Arm |
|---|---|---|---|
| 3000RK-0402 | 3000 Series Swivel Seal Kit, 4" Flurocarbon | All Swivels (Counterbalance, Apex, Coupler Swivels) | 4 |
| 1004D3SRK-0402 | Coupler Seal Repair Kit, 4" Flurocarbon | 1004D3-0402 (API Coupler) | 1 |
| API850VGSK | Coupler Seal Repair Kit, 4" Flurocarbon | Lynx852VG (API Coupler) | 1 |
**Other seal kits/materials available upon request.
1. Fill in the corresponding code for your selections.
2. Add accessories by filling in the appropriate corresponding number for each option.
Downloads